WOLF-Garten Expert
Schaltplan 13H2795F650 (2018)

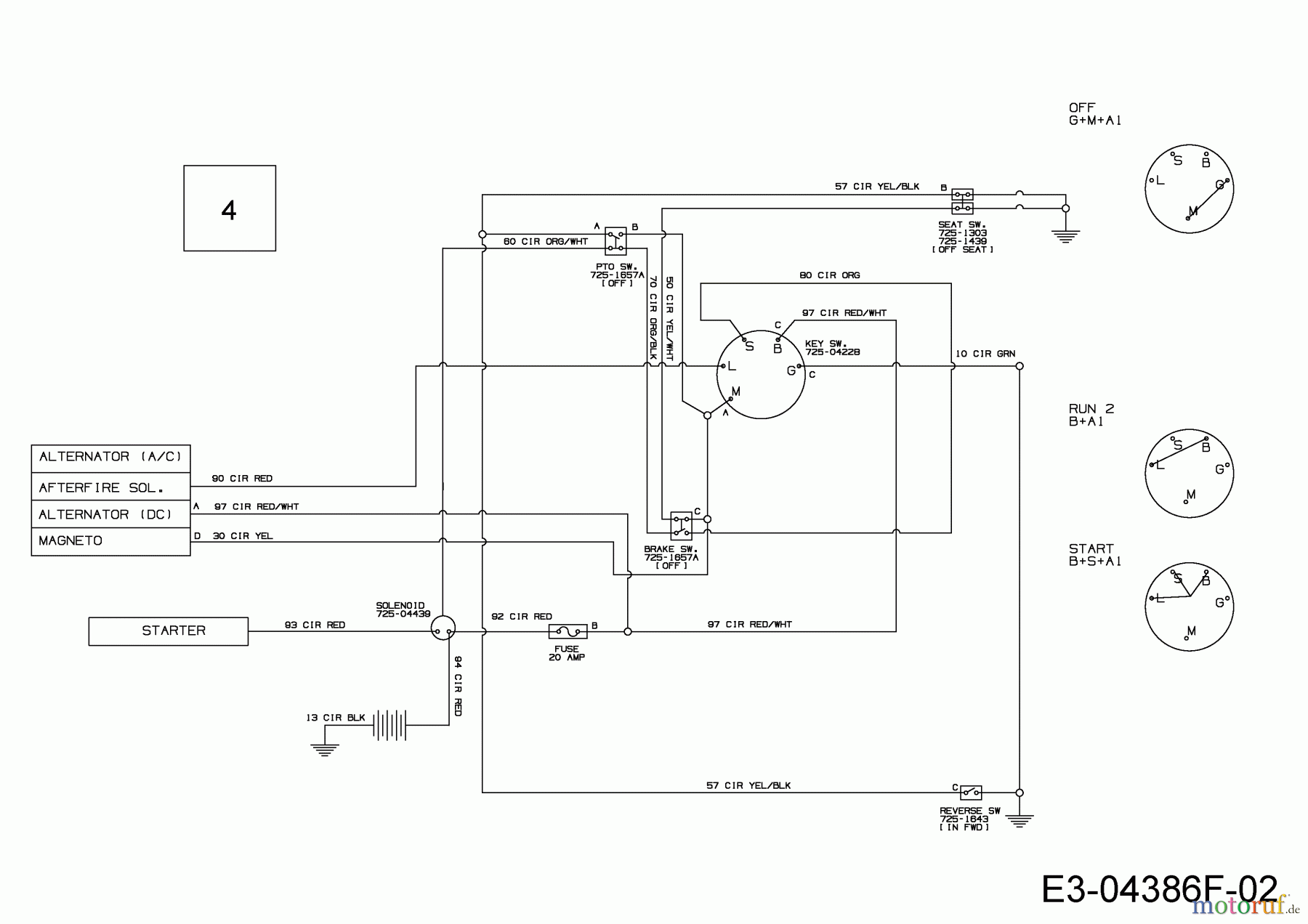
| BildNr | Artikel Nummer | Bezeichnung | |
| 4 | 725-04849D | KABELBAUM:LT5:NO RMC:NO LICHT | |


Qualitätsmanagement
Informieren Sie uns, wenn Sie einen Fehler gefunden haben.
| BildNr | Artikel Nummer | Bezeichnung | |
| 4 | 725-04849D | KABELBAUM:LT5:NO RMC:NO LICHT | |

