Ersatzteile
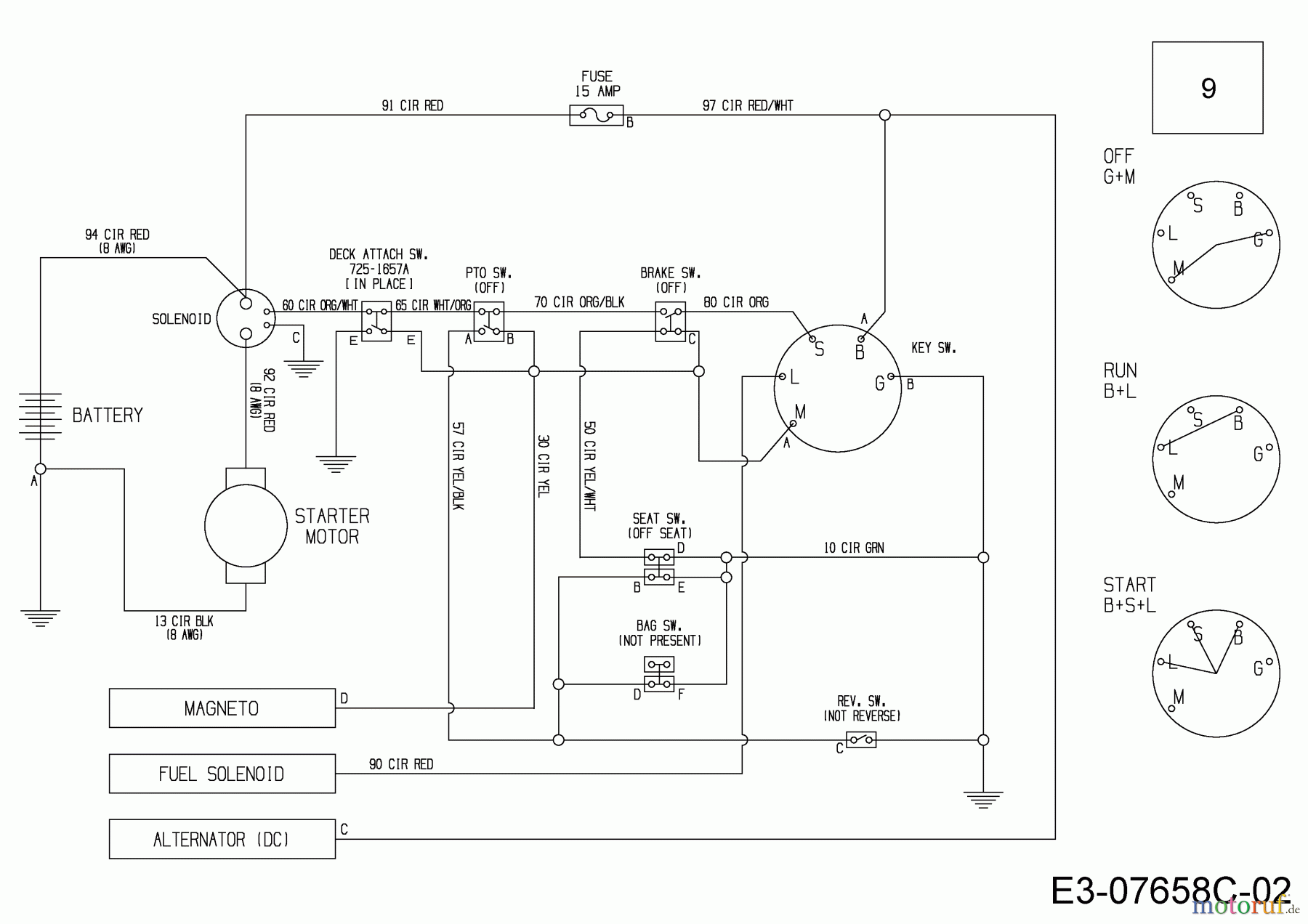
Schaltplan 13B226HD650 (2015)

Ersatzteile für WOLF-Garten Geräte können Sie bei uns ganz einfach online kaufen. Wählen Sie das Ersatzteil über die Ersatzteilliste Ihres Gerätes aus.
| BildNr | Artikel Nummer | Bezeichnung | |
| 9 | 725-06275 | KABELBAUM:CR12:3POS:SOL:ACDC& | |


Qualitätsmanagement
Informieren Sie uns, wenn Sie einen Fehler gefunden haben.