Ersatzteile
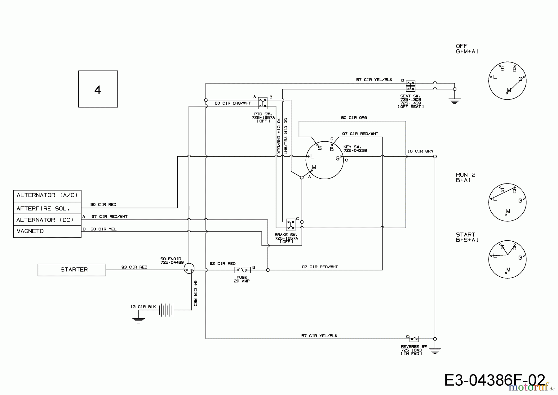
Schaltplan 13AB765F650 (2019)

Ersatzteile für WOLF-Garten Geräte können Sie bei uns ganz einfach online kaufen. Wählen Sie das Ersatzteil über die Ersatzteilliste Ihres Gerätes aus.
| BildNr | Artikel Nummer | Bezeichnung | |
| 4 | 725-04849D | KABELBAUM:LT5:NO RMC:NO LICHT | |

