Ersatzteile
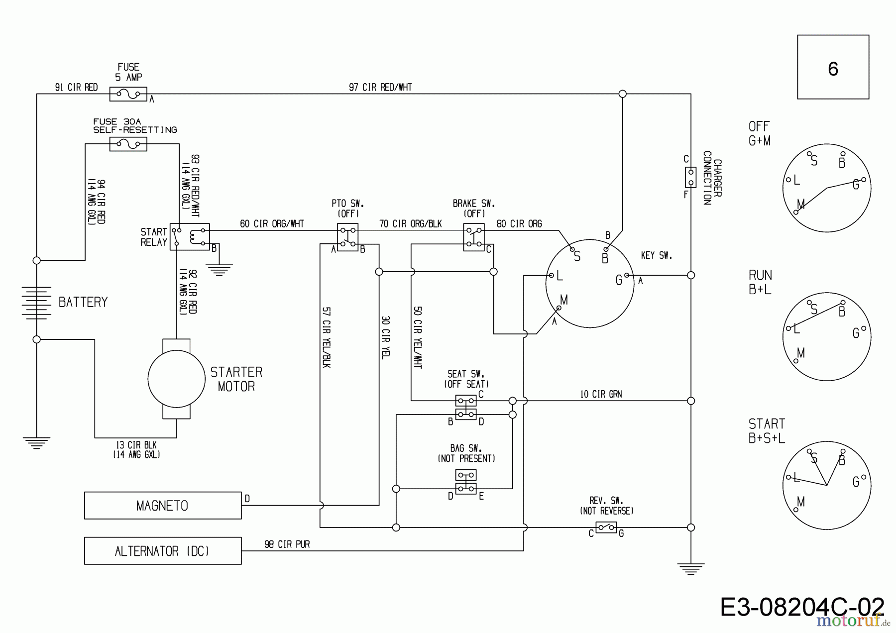
Schaltplan 13B326SC650 (2019)

Ersatzteile für WOLF-Garten Geräte können Sie bei uns ganz einfach online kaufen. Wählen Sie das Ersatzteil über die Ersatzteilliste Ihres Gerätes aus.
| BildNr | Artikel Nummer | Bezeichnung | |
| 6 | 725-06045B | KABELBAUM:HECKMOTOR:ELEC BAG | |


Qualitätsmanagement
Informieren Sie uns, wenn Sie einen Fehler gefunden haben.