Ersatzteile

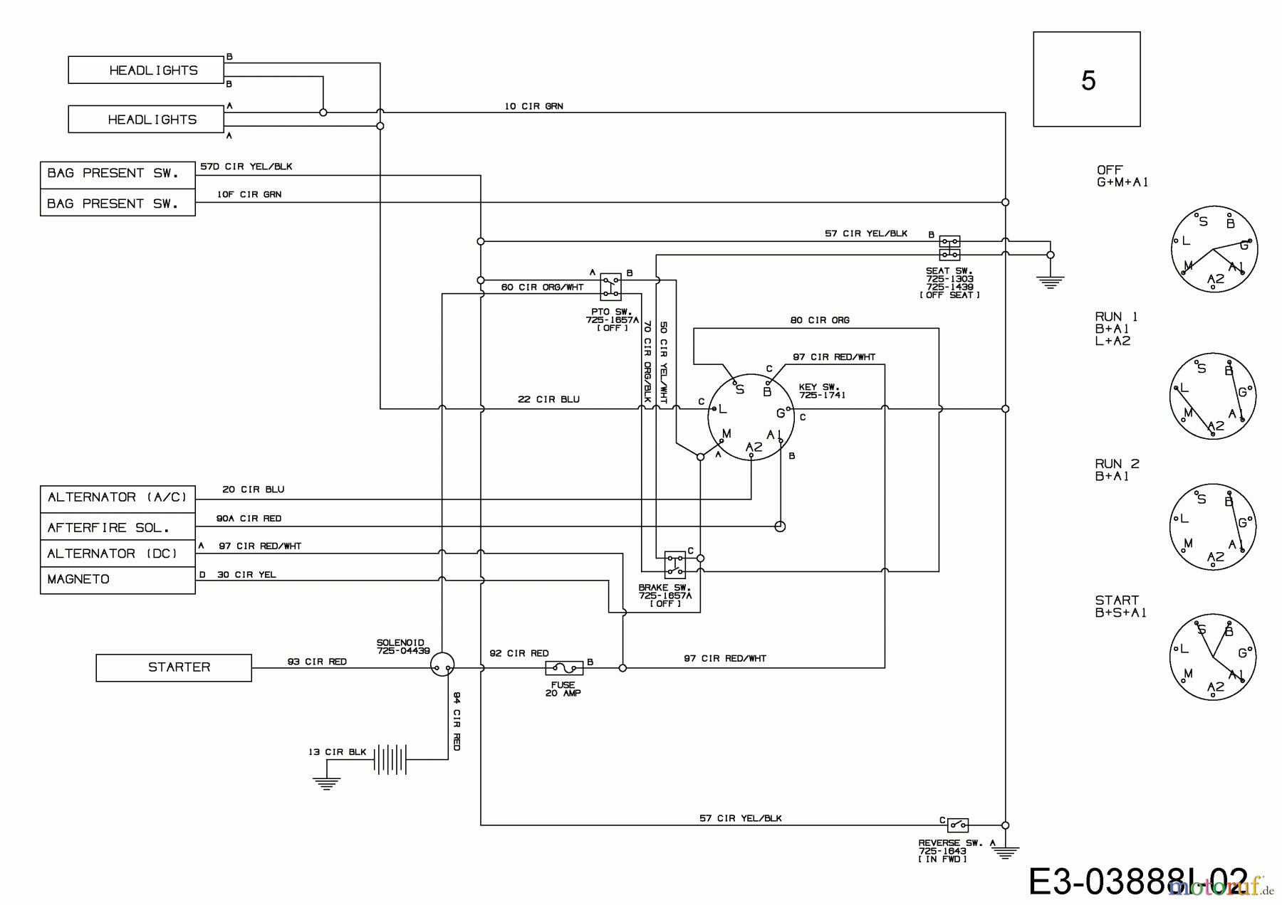
Schaltplan 13HH76WE650 (2016)

 Wolf-Garten Rasentraktoren S 92.130 T 13HH76WE650  (2016) Schaltplan

Ersatzteile für WOLF-Garten Geräte können Sie bei uns ganz einfach online kaufen. Wählen Sie das Ersatzteil über die Ersatzteilliste Ihres Gerätes aus.

BildNrArtikel NummerBezeichnung
5 725-05502AKABELBAUM:LT-5:B&S:HL:4NRMC
Bankeinzug, MasterCard, Visa, American Express, PayPal, Nachnahme, Vorauskasse, Sofortüberweisung
Qualitätsmanagement
Informieren Sie uns, wenn Sie einen Fehler gefunden haben.