Ersatzteile
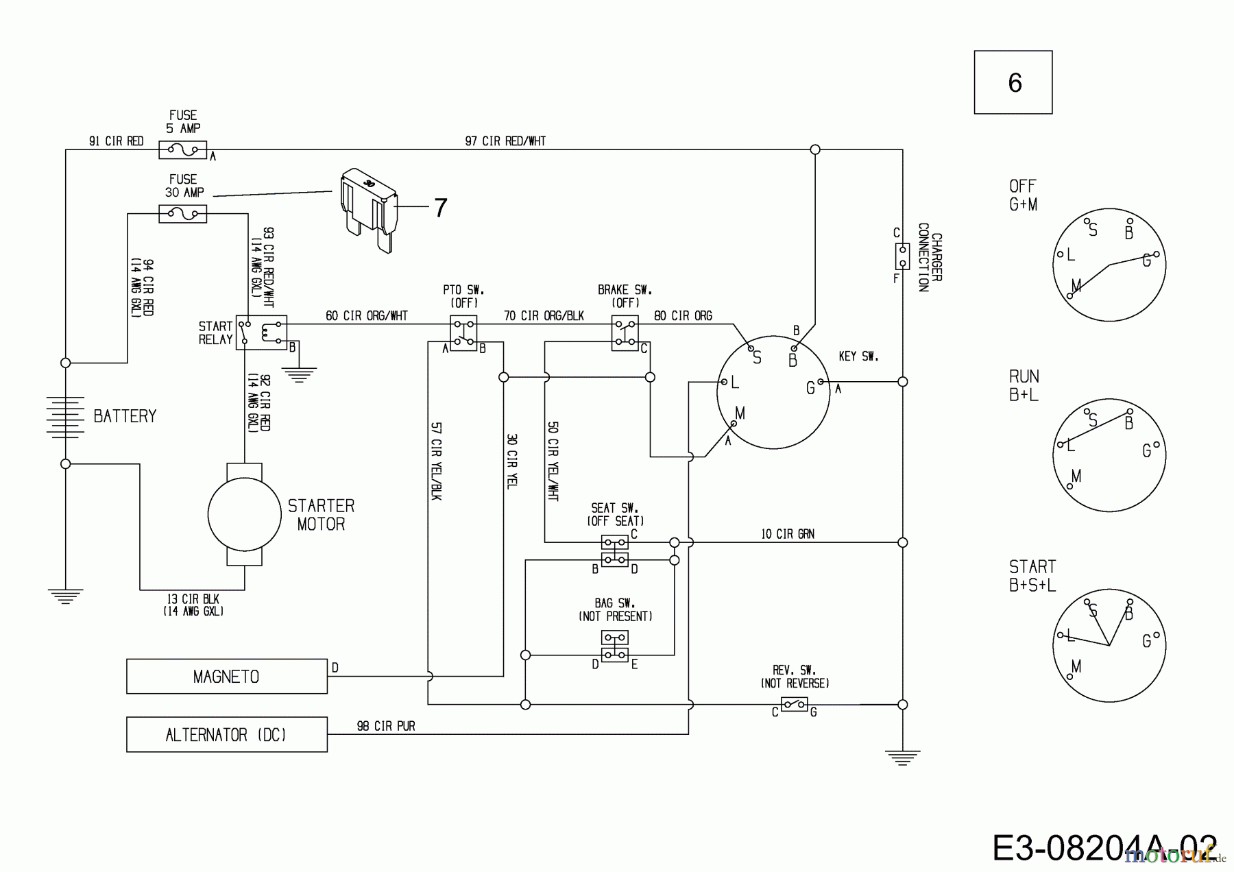
Schaltplan 13A326EC650F (2013)

Ersatzteile für WOLF-Garten Geräte können Sie bei uns ganz einfach online kaufen. Wählen Sie das Ersatzteil über die Ersatzteilliste Ihres Gerätes aus.
| BildNr | Artikel Nummer | Bezeichnung | |
| 6 | 725-06045 | KABELBAUM:HECKMOTOR:ELEC BAG | |
| 7 | 725-06138 | SICHERUNG 30A 32V | |

